На автомобили устанавливают генератор типа 94.3701 – переменного тока, трехфазный, со встроенным выпрямительным блоком и электронным регулятором напряжения, правого вращения (со стороны привода).
Ротор генератора 94.3701 приводится в действие поликлиновым ремнем от шкива коленчатого вала двигателя (на части двигателей ВАЗ-2111 – от демпфера).
Техническая характеристика генератора 94.3701
Максимальная сила тока отдачи при 13 В и 5000 мин-1, А…..80
Пределы регулируемого напряжения, В…..13,2–14,7
Передаточное отношение двигатель–генератор…..1:2,4
Емкость конденсатора, мкФ…..2,2±20%

Генератор 94.3701: 1 – кожух; 2 – вывод «В+» для подключения потребителей; 3 – помехоподавляющий конденсатор; 4 – общий вывод дополнительных диодов (присоединяется к выводу «D+» регулятора напряжения); 5 – держатель положительных диодов выпрямительного блока; 6 – держатель отрицательных диодов выпрямительного блока; 7 – выводы обмотки статора; 8 – регулятор напряжения; 9 – щеткодержатель; 10 – задняя крышка; 11 – передняя крышка; 12 – статор; 13 – обмотка статора; 14 – дистанционное кольцо; 15 – шайба; 16 – конусная шайба; 17 – шкив; 18 – гайка; 19 – вал ротора; 20 – передний подшипник вала ротора; 21 – клювообразные полюсные наконечники ротора; 22 – обмотка ротора; 23 – втулка; 24 – стяжной винт; 25 – задний подшипник ротора; 26 – втулка подшипника; 27 – контактные кольца; 28 – отрицательный диод; 29 – положительный диод; 30 – дополнительный диод; 31 – вывод «D» (общий вывод дополнительных диодов).
Статор 12 (см рис. выше) и крышки 10 и 11 стянуты четырьмя болтами. Вал 19 ротора вращается в подшипниках 20 и 25, которые установлены в крышках. Задний подшипник генератора напрессован на вал ротора и поджат задней крышкой 10 через пластмассовую втулку. Передний подшипник 20 завальцован в переднюю крышку 11 и может быть заменен только в сборе с ней. Внутренняя обойма переднего подшипника 20 вместе с дистанционным кольцом 14 и шайбой зажата гайкой между шкивом и валом ротора. Задняя часть генератора закрыта пластмассовым кожухом 1.
Статор генератора снабжен трехфазной обмоткой 13, выполненной по схеме «звезда» (фазные обмотки имеют общую точку), другие выводы фазных обмоток соединены с выпрямительным мостом, состоящим из шести кремниевых диодов. В держателях расположены диоды только одной полярности. Держатели 5 и 6 положительных и отрицательных диодов соответственно образуют выпрямительный блок, который закреплен на задней крышке 10 генератора под пластмассовым кожухом 1. На одном из держателей установлены три дополнительных диода 30, через которые напряжение подается на обмотку возбуждения генератора после пуска двигателя.
Обмотка возбуждения расположена на роторе генератора. Выводы обмотки возбуждения припаяны к двум медным контактным кольцам 27, установленным на валу ротора. Питание к обмотке возбуждения подается через две контактные щетки и контактные кольца. Контактные щетки расположены в щеткодержателе 9, скомбинированном в одном корпусе с регулятором 8 напряжения. Корпус регулятора напряжения неразборный, при выходе из строя его заменяют.
Для защиты бортовой сети от перепадов напряжения при работе системы управления двигателя и для снижения радиопомех между выводами положительных и отрицательных диодов подключен помехоподавляющий конденсатор 3 емкостью (2,2±0,004) мкФ, расположенный на выпрямительном блоке.
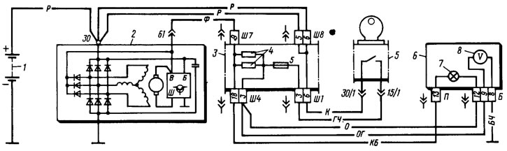
Схема соединений системы генератора 94.3701 показана на рисунке:

Схема соединений генератора 94.3701: 1 – аккумуляторная батарея; 2 – генератор; 3 – монтажный блок; 4 – контрольная лампа зарядки аккумуляторной батареи, расположенная в комбинации приборов; 5 – выключатель (замок) зажигания
Ток для возбуждения генератора при включении зажигания подводится к выводу «D+» регулятора (вывод «D» генератора) через контрольную лампу 4, расположенную в комбинации приборов. При включении зажигания лампа должна гореть, после пуска двигателя — гаснуть, если генератор исправен. Яркое или вполнакала горение лампы свидетельствует о неисправностях.
ПРЕДУПРЕЖДЕНИЯ
Отрицательная клемма аккумуляторной батареи всегда должна быть соединена с «массой», а положительная — с выводом «В+» генератора. Ошибочное обратное включение батареи немедленно вызовет протекание повышенного тока через диоды генератора, в результате они будут повреждены.
Не допускается работа генератора с отсоединенной аккумуляторной батареей — это может повредить регулятор напряжения генератора и электронные устройства бортовой сети автомобиля.
Запрещается проверка работоспособности генератора «на искру» даже кратковременным соединением вывода «В+» генератора с «массой». Через вентили начнет протекать значительный ток, и они будут повреждены. Проверять генератор можно только с помощью амперметра и вольтметра.
Не допускается проверять диоды выпрямительного блока генератора напряжением более 12 В или мегомметром, так как он имеет слишком высокое для диодов напряжение и при проверке они будут пробиты (произойдет короткое замыкание).
Запрещается проверка электропроводки автомобиля мегомметром или лампой, питаемой напряжением более 12 В. Если такая проверка необходима, то предварительно следует отсоединить провода от генератора.
Проверять сопротивление изоляции обмотки статора повышенным напряжением следует только на стенде и обязательно с отсоединенными от диодов выводами фазных обмоток.
При электросварке узлов и деталей кузова автомобиля следует отсоединять провода от всех выводов генератора и клемм аккумуляторной батареи.
ПОЛЕЗНЫЕ СОВЕТЫ
Если в пути порвался ремень генератора, а запасной вы забыли дома, временно заменить его может кольцо шириной 20 мм, вырезанное из старой автомобильной камеры.Чтобы снизить потребление тока при движении автомобиля с неисправным генератором, по возможности отключите радиоприемник, второстепенные приборы освещения, вентилятор отопителя, обогрев стекла и т.п.
